唐人阁论坛2025,一杯茶论坛全国兼职,51茶楼论坛网,一线天品茶论坛

全国服务热线:0755-26993877
当前位置: 首页 > 新闻中心 > 行业动态行业动态

过电流继电器的类型:瞬时、定时和反时限的工作性质

发布时间:2022-12-29 18:32:03点击量:

 一、瞬时过电流继电器:


 瞬时继电器的动作时间是几毫秒的量级。这种过电流继电器是最简单的过电流继电器类型,继电器工作期间从继电器吸合开始,直到继电器工作完成非常短或没有时间延迟。此电流继电器用于大短路(高台)的安全,使继电器在大故障电流时跳闸瞬间动作。

过电流继电器的类型:瞬时、定时和反时限的工作性质(图1)

 二、延时定时限继电器:


 定时限过电流继电器是继电器周期开始吸合到继电器工作完成可以延长一定值的过电流继电器类型,不依赖于工作电流的大?。ㄈ【鲇谡ㄖ档拇笮。?,继电器工作时间由时间设定决定)

过电流继电器的类型:瞬时、定时和反时限的工作性质(图2)

 一般来说,继电器定时限的整定范围为0.9-1.8 In,而动作时间为0.1秒到4秒。


 三、反时限(IDMT)继电器:


 具有电流时间特性的反时限继电器是过电流继电器的一种类型,其中继电器开始吸合直至继电器工作完成取决于通过线圈的电流量,继电器具有反相特性当前值和工作时间。


 电流继电器更反分为4种,即标准反、极反、极反和长时反。


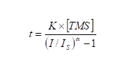
 电流与时间的关系如下式所示:

过电流继电器的类型:瞬时、定时和反时限的工作性质(图3)

 t:以秒为单位的时间I:流量干扰Is:设置流量TMS:时间倍数设置。


地址:深圳宝安区新安街道67区甲岸科技园1号厂房1区5楼  电话:0755-26993877  手机:15012713703
Copyright ? 2021 深圳市藤仓自动化有限公司版权所有 ICP备案编号:粤ICP备16008317号